
Radiotechniczna podróż w czasie (1927 rok)
Zapraszam do po obejrzenia "obrazków" związanych z radiotechniką. Pochodzą one z różnych źródeł. Galeria posiada swoją siostrzaną wersję w języku angielskim i rosyjskim. Wersje w innych językach będą sukcesywnie dodawane. Bardziej szczegółowe opisy można znaleźć w innych wersjach językowych (artykuły są powiązane i można je wyświetlać przez klikanie na ikony z flagami z lewej, górnej strony Serwisu TRIODA). Oczywiście pomalutku będę uzupełniał tłumaczenia podpisów. Wszystkie podpisy są wyświetlane z zastosowaniem czasu teraźniejszego a nie przeszłego - to nie pomyłka tylko celowe działanie - nawiązanie do oryginalnych opisów z tamtych lat. Aby nie opóźniać możliwości obejrzenia galerii niniejsza strona jest udostępniona jako "strona w budowie" - za co bardzo przepraszam wszystkich Gości. Na początku i końcu każdego zestawu fotografii umieszczono odnośniki pozwalające na zmianę okresu - roku kalendarzowego.
[Poprzedni okres] [Następny okres]

Wzmacniacz mocy firmy NATIONAL.
Zmienia Wasz zestaw radiowy w urządzenie odtwarzające wysokiej jakości. Uniezależnia od akumulatorów - dostarcza bowiem odpowiednich napięć z wbudowanego prostownika. Wzmacniacz został zaprojektowany zgodnie z najnowszymi zasadami inżynierii dźwięku, przy współpracy z Arturem H. Lynchem i Jamesem Millenem. Układ został przystosowany do korzystania z dwóch typów lamp prostowniczych: Raytheon BH oraz Rectron. Opis pochodzi z reklamy.
Można się dziwić, że w ramach opisu wzmacniacza wymieniane były typy lamp prostowniczych i ani słowa o lampach w torze małej częstotliwości. Pamiętajmy jednak, że to był rok 1927 i trwała wojna pomiędzy prostownikami lampowymi i akumulatorami.
(Radio Styczeń, 1927)

"A" Eliminator czyli eliminator baterii żarzenia w całej okazałości.
Układ dostarcza napięcie 6V przy obciążeniu do 2A.
Wojna AC/DC trwała - nawet nazewnictwo było 'ostre' - eliminator - kto to wymyślił?.
(Radio Styczeń, 1927)

Schemat ideowy eliminator baterii żarzenia.
Jest to wersja dosyć nietypowa według współczesnych standardów projektowych czyli układ z rezystorami w filtrach. Była jednak opisana w tym samym artykule wersja z kondensatorami.
(Radio Styczeń, 1927)

Model dwuwiązkowego urządzenia wspomagającego lot samolotem w trudnych warunkach.
Tłumacząc na język współczesny to coś w rodzaju bardzo prymitywnego radaru. Sterowanie odbywało się za pomocą sygnału odbieranego w słuchawkach. Przedstawione urządzenie to prototyp laboratoryjny. Już jednak na tym etapie w artykule zostało nazwane urządzeniem miniaturowym. Jak widać pojęcie miniaturowości jest względne.
(Radio Styczeń, 1927)

Widok od tyłu trzylampowego eksperymentalnego odbiornika o małych zakłóceniach emitowanych podczas dostrajania.
Podczas dostrajania detektora odbiornika krótkofalowego np. typu refleksowego pojawiają się zakłócenia (piski itp.), które emitowane są do otoczenia i zakłócają odbiór innych słuchaczy. W artykule, w którym opisano powyższy odbiornik (według poniższego schematu) te zakłócenia są minimalizowane i dzięki temu, jak stwierdza Autor nie ma niebezpieczeństwa, że gdy my dostrajamy odbiornik to w całym mieście nikt inny już sobie niczego nie posłucha oprócz pisków z naszego aparatu - to nawet dowcipne.
(Radio Styczeń, 1927)

Schemat ideowy "cichego" odbiornika.
(Radio Styczeń, 1927)

Widok od tyłu wnętrza odbiornika czterolampowego stanowiącego rozwinięcie konstrukcji opisanej w miesięczniku RADIO z października 1925r..
Na fotografii (oraz na rysunku poniżej) widoczne są dwie cewki obwodów L-C, które w wersji z 1925 roku były nawijane ręcznie, a w nowej wersji są "gotowcami". Ciekawą sprawą jest fakt, że w projekt był zaangażowany pracownik Bell Telephone Laboratory, Pan Hull, posiadający stopień naukowy doktora. Na tej fotografii i na wielu innych z tamtejszego okresu widoczny jest (niestety niezbyt wyraźnie) mechanizm strojenia, w którym cewki są mechanicznie sprzężone z kondensatorami.
(Radio Styczeń, 1927)

Widok schematu montażowego odbiornika.
W oryginalnym opisie podkreślono fakt, że na tym rysunku są wskazówki dotyczące miejsc wiercenia otworków w płytce montażowej.
(Radio Styczeń, 1927)

Schemat ideowy odbiornika.
W tytule napisano, że w układzie zastosowano cztery lampy elektronowe i jak widać są cztery - ani jedna mniej ani więcej.
(Radio Styczeń, 1927)

Stacja telegraficzna (WBZ) działająca na falach krótkich i długich.
(Radio Styczeń, 1927)

Widok jednolampowego odbiornika działającego na falach krótkich.
(Radio Styczeń, 1927)

Reklama transformatorów firmy FERRANTI.
Zwróćcie uwagę na zamieszczoną charakterystykę częstotliwościową, którą chwali się producent.
(Radio Styczeń, 1927)

Projektor telewizyjny.
Wstęp do artykułu, w którym zamieszczono powyższą fotografię pokazuje jak łatwo i zarazem trudno jest przewidzieć przyszłość. Autor przed przystąpieniem do opisu urządzenia nawiązuje do powieści Bernarda Shawa "Powrót do Matuzalema" i zachwyca się sceną z narady na odległość odbywającej się w 2170 roku. Głowa Rządu Brytyjskiego łączy się za pomocą tablicy z przełącznikami z ministrami i prowadzi z nimi rozmowę i nie tylko ich słyszy ale może OGLĄDAC swojego aktualnego rozmówcę na srebrnym ekranie. A wszystko to już w 22 wieku. W czasach pisania artykułu to była wizja rozwijania się raczkującej telewizji. Mamy początek 21 wieku i aparatura z wizji Bernarda Shawa nie jest dla nas przyszłością tylko nieco "śmieszną" starocią techniczną. Dla Autora artykułu była jednak poważnym wyzwaniem - wystarczy popatrzeć na fotografię.
(Radio Luty, 1927)

4-elektrodowa lampa elektronowa "MO"
Autor artykułu nie podziela powszechnej (w tamtym okresie) opinii, że lampy 4-elektrodowe nie są warte aby się nimi zajmowali eksperymentatorzy związani z radiem. Artykuł dowodzi na podstawie przykładowego odbiornika (tylko jedna lampa 4-elektrodowa), że uzyskiwane parametry są co najmniej porównywalne z lampami 3-elektrodowymi. Przy okazji Autor wymienia różne próby polepszania parametrów lamp 3-elektrodowych przez dodanie czwartej elektrody. Tworzono lampy 2-siatkowe (współczesna tetroda), ale i bardziej egzotyczne, które nie przetrwały próby czasu jak np. lampy z trzema anodami. Lampa na fotografii została nazwana skrótem "MO" pochodzącym od nazwy jej producenta, czyli M.O. Valve Co. of England. Była to jedna z pierwszych komercyjnie produkowanych lamp 4-siatkowych. UFFF. Pisanie ciągle o lampach 3-elektrodowych i 4-elektrodowych jest bardzo uciążliwe, ale w artykule nigdzie nie padło słowo trioda ani tetroda, więc musiałem się pomęczyć tworząc ten opis.
(Radio Luty, 1927)

Wzmacniacz mocy elektrycznego fonografu.
Wzmacniacz mocy elektrycznego fonografu, który zgodnie z intencją Autora zastępuje jakiś "staroświecki fonograf". Układ oprócz wzmacniacza zawiera również zasilacz, dzięki któremu wyeliminowano konieczność stosowania baterii/akumulatorów. Zaleca się, aby z uwagi, że wszystko ma być sterowane elektrycznie, również i talerz na płyty był zaopatrzony w elektryczny silnik.
(Radio Luty, 1927)

Reklama z lampami elektronowymi firmy E.T. CUNNINGHAM, Inc.
Wyobraźcie sobie, że idziecie do sklepu za rogiem, a tam całe półki takich lamp i w dodatku w cenach z 1927 roku.
(Radio Marzec, 1927)

Nadawanie informacji sportowych na bieżąco z pokładu statku.
Z takiej oto jednostki pływającej prowadzono transmisję z maratonu pływackiego na wyspie Catalina. Dzięki nadajnikowi zamontowanemu na pokładzie informacje docierały do Los Angeles. Co się potem z nimi działo? Ja nie jestem aż tak ciekawy. W każdym bądź razie to był podobno bardzo ważny i znany maraton.
(Radio Marzec, 1927)

A oto jak prezentuje się stacja odbiorcza newsów.
(Radio Marzec, 1927)

Stanowisko do pomiaru charakterystyk częstotliwościowych transformatorów wejściowych.
Tak, tak - chodziło o transformatory audio. Wpływ ich parametrów na jakość sygnału docierającego do uszu słuchacza był analizowany już od zarania ery radiowej. Wykonanie pomiarów nie było łatwe. Stanowisko badawcze na fotografii należało do nie byle kogo bo do Bell Telephone Laboratories. Oczywiście miary jakości w postaci pasma przenoszenia były wówczas nieco inne. Pasmo od 80Hz do 5kHz to był sukces. Tak wynika z opisu w artykule. Trzeba przyznać, że postęp był spory. Trudno nawet porównać ze sobą transformatory produkowane w 1923 roku z tymi produkowanymi trzy, cztery lata później. No i jeszcze ciekawostka: transformatory wejściowe audio miały zastosowanie nie tylko w odbiorniku ale i w nadajniku - nie zapominajmy o tym.
(Radio for March, 1927)

Stacja radiowa 6BBV.
Stacja zlokalizowana była w Hollywood w Kalifornii. W stopniu wyjściowym zastosowano jakąś tajemniczą lampę firmy WE. Napięcie anodowe 2200V, żarzenie 14.4V (za pomocą własnorcznie nawiniętego transformatora).
(Radio Marzec, 1927)

Reklama
Świat muzyki można wzbogacić i ożywić instalując wzmacniacz firmy Thordarson.
(Radio Marzec, 1927)

Reklama
(Radio Marzec, 1927)

Reklama
(Radio Marzec, 1927)

500- watowy nadajnik iskrowy w Pearl Harbor.
Zdjęcie pochodzi z interesującego artykułu, w którym Autor pochyla się nad radiotechnicznymi starociami. Okazuje się, że już w 1927 roku rozpoczęły się akcje likwidowania stacji nadawczych, które miały "nawet" kilkanaście lat. Przykładowo rozmontowane zostały konstrukcje antenowe stojące przy Golden Gate. Podobno mieszkańcy odetchnęli bo już nie mogli na nie patrzeć.
(Radio Kwiecień, 1927)

Federalna telegraficzna stacja odbiorcza w Daly City, San Francisco, 1927.
Jak widać ta fotka została zrobiona w 1927 roku i przedstawia nowoczesne urządzenie a nie jakieś "starocie" z 1917 roku, które trzeba było demontować.
(Radio Kwiecień, 1927)

Nowy pokój operacyjny (a może raczej pomieszczenie sterowania) w Dale City.
Mnie osobiście to pomieszczenie kojarzy się z pomieszczeniem sterowania "dwukanałowym" statkiem. Dlaczego "dwukanałowym", a może nawet "stereofonicznym"? Bo mamy, jak widać dwa stery (koła sterowe) zamontowane przy stole.
(Radio Kwiecień, 1927)

Nomogram wspomagający obliczanie wyników równoległego łączenia rezystancji i indukcyjności oraz szeregowego łączenia pojemności.
Jestem przekonany, że obecnie nie będzie chętnych aby z takich praktycznych udogodnień korzystać. Ale sytuacja może się zmienić, gdy wskutek jakiegoś kataklizmu padnie Internet, wszystkie komputery, tablety, smartfony itp. Wówczas powiemy grzecznie "przepraszamy" i sięgniemy po linijki i nomogramy (albo ołówki i kartki papieru jeśli ktoś jeszcze będzie znał odpowiednie wzory).
(Radi9o Kwiecień, 1927)

Stacja radiowa 3AIY.
W porównaniu z innymi stacjami, których fotografie zamieszczam, ta wygląda wyjątkowo skromnie. Gdzie te góry sprzętu? Może wynika to z faktu, że nadajnik ma moc "tylko" 50W i stacja nadaje tylko na jednej częstotliwości (81 metrów). Właścicielem stacji był Pan Charles Hackenyos Junior, który zbudował ją w 1924 roku i stopniowo rozbudował do stanu pokazanego na fotce.
(Radio Kwiecień, 1927)

Reklama "bezbateryjnego" radia.
Lata mijają, i walka pomiędzy zasilaniem sieciowym i akumulatorowym trwa. Zasilanie sieciowe pomału zaczyna chyba wygrywać. Fajnie wyglądałaby taka walka reklamowa w odniesieniu do smartfonów. Chociaż powrót do czasów, gdy ludzie np. na ulicy, czy w tramwajach rozmawiają ze sobą a nie zamykają się w sobie nosząc słuchawki nie jest taki bezsensowny.
(Radio Kwiecień, 1927)

Sprzęt radiofoniczny w budynku wymiany towarów kupców w Vancouver.
Operator i równocześnie kupiec załatwia sprawę towaru z kontrahentem jeszcze nie mając tego towaru. Ten przykład miał świadczyć jak pożytecznym wynalazkiem jest komunikacja bezprzewodowa na odległość. Dzisiaj niektóre transakcje tego rodzaju są podstawą przekrętów.
(Radio Maj, 1927)

Sprzęt radiowy w kabinie kapitana statku "Sea Lion".
Operator ze zdjęcia rozmawiał z kupcem z poprzedniej fotografii. To oni robili ten kupiecki interes na odległość.
(Radio Maj, 1927)

Widok wnętrza odbiornika superheterodynowego od tyłu.
Odbiornik dedykowany dla doświadczonych konstruktorów. 8-lampowa superheterodyna przeznaczona do zabierania ze sobą jako przenośne radio na wakacje, wycieczki, pikniki itd. Konstrukcja wyjątkowo kompaktowa (może nawet by się zmieściła w bagażniku dużego współczesnego SUV-a). A tak na poważnie - odbiornik bardzo dobrze zaprojektowany. Podzielony na dwie części. W jednaj sam odbiornik, zaś w drugiej zasilacz z akumulatorami. W obudowach były złącza i po postawienia radia na zasilaczu wszystko łączyło się ze sobą. To takie współczesne radio ze stacją dokującą. Do tego była składana antena ramowa.
(Radio Maj, 1927)

Widok wnętrza odbiornika superheterodynowego z poprzedniej fotografii tym razem od spodu.
(Radio Maj, 1927)

Panel przedni konwertera krótkofalowego.
Urządzenie, dla wszystkich pragnących poszaleć na pasmie od 15 do 125 metrów bez konieczności rozbebeszania posiadanego zestawu odbiorczego.
(Radio Maj, 1927)

Widok wnętrza konwertera krótkofalowego od tyłu.
(Radio Maj, 1927)

Schemat montażowy konwertera krótkofalowego.
(Radio Maj, 1927)

Nadajnik Bumblebee.
Nadajnik krótkofalowy o mocy 15W na dwóch lampach 7.5W.
(Radio for May, 1927)

Prezydent Gifford jednocześnie widzi i słyszy Hoovera (fot. z lewej) / Sekretarz Hoover jest "Telegrafowany" podczas rozmowy telefonicznej z Prezydentem (fot. z prawej).
Artykuł: Rozwój telewizji. Krótki przegląd ostatnich badań i możliwości w przyszłości.
Według Autora telewizja była marzeniem ludzkości od momentu, gdy człowiek zdał sobie sprawę ile ciekawych zdarzeń ma miejsce poza zasięgiem jego wzroku. Na jej temat powstało wiele bajek, a obecnie (czyli w 1927 roku) dzięki nauce stają się one rzeczywistością. Zaczęło się od teleskopów, fotografii, telefonii przewodowej, poprzez radio do wspomnianej telewizji.
Mnie bardzo podoba się opis prawej fotografii. Tekst o "przetelegrafowywaniu" Sekretarza Hoovera na odległość przypomina mi operację teleportacji z jakiegoś współczesnego filmu SF.
(Radio Czerwiec, 1927)

Eksperymentalny model eliminatora baterii zasilających z zastosowaniem nowego typu lampy prostowniczej.
Kolejny "eliminator". Walka pomiędzy zasilaniem AC i DC trwa. Zasilacz dostarcza napięcie anodowe, siatkowe oraz napięcie żarzenia. Przeznaczony jest do zasilania urządzeń bazujących na określonej grupie lamp elektronowych.
(Radio Czerwiec, 1927)

Konstrukcja wewnętrzna lampy potrójnej (zwanej lampą typu "triplex") oraz jej widok po zamontowaniu w podstawce.
Jest to układ hybrydowy (prawdziwy praprzodek układu scalonego z początku XX wieku). Wewnątrz jednej szklanej bańki zamontowano elementy pozwalające na zbudowanie dwustopniowego odbiornika radiowego lub trzystopniowego wzmacniacza audio. Podobno (teraz trudno to sprawdzić) koszt takiej multilampy był mniejszy od kosztu trzech samodzielnych lamp. Super!!!
(Radio Czerwiec, 1927)

Sposób montażu na podstawie i widok od tyłu laboratoryjnego nadajnika krótkofalowego.
Według Autora nadajnik powinien zainteresować nie tylko operatorów stacji nadawczych dbających o utrzymanie się na szczycie listy nadawców, ale i eksperymentatorów nadających okazjonalnie. Jest prosty w budowie i obsłudze. Łatwo go dostroić do jednego z trzech pasm krótkofalowych ogólnego przeznaczenia.
(Radio Czerwiec, 1927)

Stacja radiowa NS-IFMH.
(Radio, Czerwiec, 1927)

Nadajnik krótkofalowy wykorzystywany do łączności pomiędzy Manilią i San Francisco w ciągu dnia na fali 15 metrów i w nocy na fali 30 metrów.
W nadajniku zastosowano dwie lampy 20KW chłodzone wodą. Współpracuje on z pojedynczą 75 stopową anteną pionową.
(Radio Sierpień, 1927)

Rozbudowany system antenowy dla fal długich w Annapolis, który może być zastąpiony nadajnikiem z anteną 75 stopową dla zakresu fal krótkich (poprzednia fotografia).
(Radio Sierpień, 1927)

Sprzęt radiowy (tzw. "Beacon") pełniący funkcję protoplasty radaru w San Francisco Presidio.
Urządzenie było jednym z pierwszych wynalazków poprawiających bezpieczeństwo lotów. Pierwsze udany próby odbyły się podczas lotu na trasie z San Francisco do Honolulu.
(Radio Sierpień, 1927)

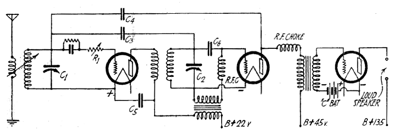
Dwustopniowy wzmacniacz mocy z prostownikiem.
(Radio Sierpień, 1927)

Schemat montażowy obejmujący elementy i ich okablowanie.
(Radio Sierpień, 1927)

(Radio Sierpień, 1927)

(Radio Sierpień, 1927)

(Radio Sierpień, 1927)

Reklama
(Radio Sierpień, 1927)

Reklama
(Radio Sierpień, 1927)

Reklama
"Metrodyna" - radio "w pełni elektryczna" (& lamp i jeden element strojony).
(Radio Sierpień, 1927)

Jedno z pierwszych urządzeń do transmisji obrazu (no może nie całkiem obrazu ale na pewno sygnałów powiązanych z obrazem). Jest tu w każdym bądź razie fotokomórka. Sprzęt oczywiście z Bell Laboratories.
(Radio Wrzesień, 1927)

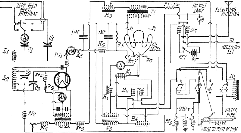
Schemat kompletnego nadajnika wraz z zasilaczem (lampa prostownicza chłodzona wodą).
(Radio Wrzesień, 1927)














