
Radioamator i Krótkofalowiec, luty 1971r., rok 21, Nr 2
[Część 1 (PDF)] [Część 2 (PDF)]
- Z KRAJU I ZAGRANICY
- Krajowa narada na temat stereofonii (25)
- Radiotelefon krótkofalowy (25)
- Szerokowstęgowy wzmacniacz liniowy (25)
- RADIOKOMUNIKACJA AMATORSKA
- Pomocniczy generator telegrafii (BFO) z diodą pojemnościową (26)
- KĄCIK DLA POCZĄTKUJĄCYCH
- Wycieraczki samochodowe sterowane elektronicznie (28)
- TELEWIZJA
- Sposoby ochrony luminoforu lampy obrazowej przed wypaleniem (30)
- Przystosowanie telewizorów do odbioru dźwięku nadawanego zgodnie z normami OIRT i CCIR (32)
- Tuner UHF produkcji Zakładów TV w Stassfurcie (NRD) (33)
Opisany tu tuner jest produkowany seryjnie w NRD już od początku 1968 r., tak że wszystkie obecnie produkowane telewizyjne odbiorniki niemieckie są już fabrycznie w taki tuner wyposażone. - A TO CIEKAWE... (35)
- Kamera telewizyjna widząca w ciemności.
W USA skonstruowano niedawno kamerę telewizyjną zdolną do pracy przy natężeniu oświetlenia 2x10-5 świec (zbyt słabe, oko już nie widzi). Kamera ma vidikonową lampę analizującą oraz trzystopniowy wzmacniacz jasności zwiększający jasność obrazu 35000 razy. Kamera ma rozmiary: 74,5x22,9x15,2 cm i ciężar 13,6 kG. - TECHNIKA PÓŁPRZEWODNIKOWA
- Diody i tranzystory produkcji krajowej (36)
- PRZEGLĄD SCHEMATÓW
- Wzmacniacz stereofoniczny W-600 (37)
Łódzkie Zakłady Radiowe FONICA produkują wzmacniacz stereofoniczny typu W-600. Parametry tego wzmacniacza kwalifikują go do kategorii "Hi-Fi".
Wzmacniacz W-600 dostosowany jest do zasilania dwu kolumn głośnikowych. Może współpracować z mikrofonem, radiem i magnetofonem, a także z gramofonem elektrycznym wyposażonym we wkładkę krystaliczną lub dynamiczną. Wymienione źródła sygnału mogą być stereofoniczne albo monofoniczne. - Z PRASY ZAGRANICZNEJ
- Generator powolnych impulsów (37)
- Z PRAKTYKI RADIOAMATORSKIEJ
- Amatorski miernik parametrów tranzystora (39)
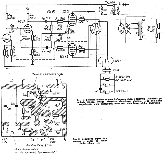
- Odbiornik "Domino" o mocy wyjściowej 10VA (40)
Dla tych radioamatorów, którzy ze względów finansowych lub technicznych nie mogli sobie pozwolić na montaż wzmacniacza o mocy około 10VA, proponuje prostą i tanią przeróbkę odbiornika radiowego "Domino", który przy dobrych parametrach elektrycznych ma stosunkowo małą moc wyjściowa (około 2 VA), w wielu przypadkach niewystarczającą, zwłaszcza gdy dysponujemy zestawem głośnikowym o większej mocy i dobrych parametrach elektroakustycznych.

- Praktyczne drobiazgi warsztatowe (42)
- Uchwyt do lupy zegarmistrzowskiej.
- Szczypce do oczyszczania końcówek przewodów w emalii, bawełnie i jedwabiu.
- Mini-klipsy.
- Wiertło piórkowe.
- Klucze do strojenia w.cz.
- Poziomica do wiertarki ręcznej.
- Zmiana zakresu falowego UKF w odbiornikach radiowych (III okł.)
- RADIOAMATORSTWO W LOK
- Doroczna narada aktywu łączności LOK w Łodzi (46)
- CZY WIECIE, ŻE... (48)
- W Tomskim Instytucie Radioelektroniki i Techniki Elektronowej skonstruowano nadawczą kamerę telewizyjną w miniaturowych rozmiarach (długość 24 cm, średnica 2,5 cm). Pracuje ona niezawodnie nawet w trudnych warunkach (znaczne wahania temperatury otoczenia, ulewny deszcz, zapylenie), wykazując dużą przydatność w obserwowaniu trudno dostępnych części maszyn, procesów technologicznych, obiektów zanurzonych w wodzie na głębokości do 10 m itp.
- Wzrost udziału odbiorników telewizji kolorowej w ogólnej puli telewizorów użytkowanych na kontynencie europejskim zaznacza się w ostatnich latach w takich krajach jak: ZSRR, NRF, Francja, W. Brytania, Szwajcaria, Czechosłowacja, Węgry, Austria, Holandia i NRD.
- KRÓTKOFALOWIEC POLSKI (49)
- PRZEGLĄD WYDAWNICTW (III okł.)
- Jerzy Baranowski, Półprzewodnikowe układy impulsowe, WNT, Warszawa 1970, wydanie 1, nakład 5220 egz., stron 513, cena 50 zł.
- S. I. Jewtianow, Rezonansowe wzmacniacze mocy i generatory wielkiej częstotliwości, WKŁ, Warszawa 1970, wydanie 1, nakład 2200 egz., stron 482, cena 60 zł.
- Leon Kossobudzki, Jan Ładno, Odbiorniki radiostacji amatorskich, WKŁ, Warszawa 1970, wydanie 1, nakład 10200 egz., stron 323, cena 30 zł.
- Jerzy Sereda, Elektroakustyka na scenie i estradzie, WKŁ, Warszawa 1970, wydanie 1, nakład 4200 egz., stron 323, cena 30 zł.
- NOWE KSIĄŻKI WKŁ (IV okł.)