
Elektronik Elektor, numer 3, grudzień 1993
- Okładka
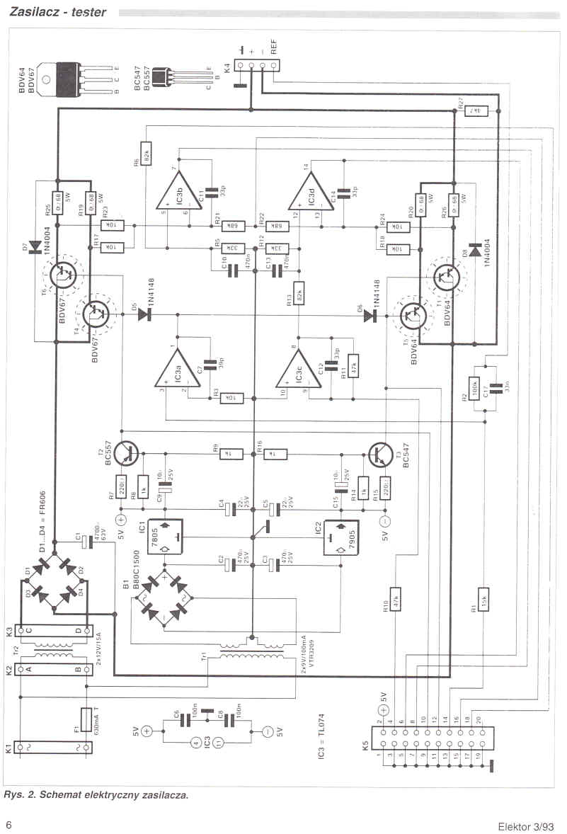
niekonwencjonalny zasilacz warsztatowy, który nie tylko dostarcza prąd do zasilanego układu, ale równie dobrze może pobierać prąd ze źródła zewnętrznego, a więc może także służyć jako przyrząd do testowania akumulatorów. - Zasilanie
- Zasilacz - tester (5)
Opisany zasilacz, z układem ograniczającym prąd, nie tylko dostarcza mocy, ale może też ją pobierać. Właściwość ta może bardzo się przydać, na przykład do testowania akumulatorów.
Artykuł: [Strona 5] [Strona 6] [Strona 7] [Strona 8] [Strona 9] [Strona 10] [Strona 11] - RTV i łączność
- Nadajnik AM/FM na pasmo 27MHz (12)
W artykule przedstawiono opis trzytranzystorowego nadajnika przeznaczonego do testowania odbiorników pracujących w popularnym pasmie 27MHz (11m), które jest używane do łączności na niewielkie odległości (Citizen's Band), a także do zdalnego sterowania modeli (radiem). - Wzmacniacz mocy z filtrem pasmowym mowy (43)
Radioamatorzy mają często do czynienia z sygnałami, w których mowa jest bardzo zniekształcona. Układ przedstawiony w tym artykule może znacznie poprawić jej zrozumiałość.
Artykuł: [Strona 43] [Strona 44] - Konwerter na niższy zakres pasma VHF (45)
Odbiorniki komunikacyjne na niższy zakres pasma VHF (30...50MHz) nie są produkowane fabrycznie i dlatego proponujemy wykonanie konwertera, który pozwoli wykorzystać odbiornik VHF FM (lub VHF/UHF) - opisany wcześniej na łamach naszego pisma) do nasłuchu sygnałów na tym interesującym zakresie. - Komputery
- Czterokanałowy przetwornik C/A - karta do PC (15)
Istnieje niezliczona ilość kart do PC z przetwornikami analogowo-cyfrowymi, ale cyfrowo-analogowych jest niewiele. Karta przedstawiona w niniejszym opracowaniu jest kartą szybką, o czterech, niezależnych kanałach i rozdzielczości 12 bitów. - Precyzyjny zegar do komputera (21)
Po uruchomieniu tego małego przyrządu i po zainstalowaniu sterownika skończą się znaczne nieraz błędy zegara w komputerze. Będzie on odtąd synchronizowany wzorcowym sygnałem czasu, emitowanym na falach długich przez nadajnik DCF77. - Multimetr o rozmytej logice - część 2 (28)
- Audio - HiFi - Video
- Sterowanie zapisu głosem (19)
Artykuł: [Strona 19] [Strona 20] - Podwójny wzmacniacz video (26)
Dobry wzmacniacz video powinien mieć znacznie szersze pasmo niż przeciętny sygnał video. Ponadto powinien być bezwzględnie stabilny a jego impedancja wejściowa i wyjściowa dopasowana do kabla konsentrycznego. Cóż za wymagania! Artykuł ten opisuje taki wzmacniacz, w którym zastosowano układ MAX457, zawierający dwa bardzo szybkie wzmacniacze operacyjne CMOS. Zastosowania: bardzo zwarty wzmacniacz rozdzielczy video albo sterownik konwertera cyfrowo-analogowego.
Artykuł: [Strona 26] [Strona 27] - Mikser dźwięku do kamkordera (Projekt ELV) (40)
Mikser zaprojektowano specjalnie do współpracy z kamkorderem. Umożliwia on mieszanie dwóch sygnałów audio z sygnałem pochodzącym z mikrofonu zewnętrznego podczas rejestracji lub kopiowania nagrania. Układ jest również wyposażony w wyjście słuchawkowe z niezależnie regulowanym poziomem sygnału.
Artykuł: [Strona 40] [Strona 41] [Strona 42] - Aplikacje
- Czujnik ozonu Figaro TGS590 (37)
- Miernictwo
- Wielofunkcyjny częstościomierz 1,2GHz (49)
Część 3: Współpraca z komputerem PC. - 101 układów
- 025. Samochodowy miernik napięcia akumulatora (52)
- 026. Wskaźnik szybkości komputera (54)
- 027. Bezpiecznik elektroniczny (55)
Artykuł: [Strona 55] - 028. Kontroler ładowania akumulatorów ołowiowych (56)
- 029. Nocna lampka uruchamiana telefonem (57)
- 030. Przedwzmacniacz klasy A (58)
Artykuł: [Strona 58 - 031. Próbnik połączeń (59)
- 032. Układ kodujący do klawiatury matrycowej (59)
- 033. Aktywne zakończenie szyny SCSI (60)
- 034. Włącznik żarówki halogenowej (61)
- 035. Jednoukładowy filtr czwartego rzędu (61)
- 036. Uniwersalny przerzutnik Schmitta (62)
- 037. Generator wielofazowej fali prostokątnej (63)